Máy lạnh hấp thụ thuộc nhóm máy lạnh sử dụng nhiệt năng, chúng sẽ hấp thụ nhiệt từ các nguồn nhiệt như ánh sáng mặt trời hay nhiệt năng thừa từ các nhà máy, chung cư… để làm nhiên liệu hoạt động. Vậy sơ đồ nguyên lý máy lạnh hấp thụ và cấu tạo của máy như thế nào? Ưu điểm và nhược điểm của máy lạnh hấp thụ ra sao? Mời bạn theo dõi bài viết dưới đây của chúng tôi.

1- Sơ đồ nguyên lý máy lạnh hấp thụ
Bạn đang thắc mắc không biết sơ đồ nguyên lý máy lạnh hấp thụ như thế nào? Bạn đừng lo, bài viết dưới đây Điện lạnh Anh Thắng sẽ chia sẻ đến bạn sơ đồ nguyên lý máy lạnh hấp thụ của một số máy phổ biến hiện nay:
1.1- Máy lạnh hấp thụ H2O-NH3
Máy lạnh hấp thụ cặp môi chất NH3 – H2O là hệ thống làm lạnh hoạt động dựa trên nguyên lý hấp thụ nhiệt. Dưới đây là sơ đồ nguyên lý máy lạnh hấp thụ H2O-NH3 bạn cần biết:
Nguyên lý hoạt động
– Hơi bão hòa ẩm NH3 đi ra khỏi van tiết lưu ở áp suất thấp p1 đi vào buồng lạnh I. Tại đây NH3 sẽ nhận nhiệt q2 từ vật cần làm lạnh và chuyển thành hơi bão hòa khô.
– Hơi bão hòa khô NH3 sau khi đi ra khỏi buồng lạnh sẽ đi vào bình hấp thụ II, nơi được H2O hấp thụ và tạo thành dung dịch NH3 – H2O ở áp suất p1. Phản ứng hấp thụ này sẽ tỏa nhiệt qhqh, do đó phản ứng này cần phải lấy nhiệt này đi để làm mát bình hấp thụ và tăng khả năng hấp thụ.
– Dung dịch NH3 – H2O sau đó sẽ được bơm III đưa đến bình sinh hơi IV ở áp suất p2 lớn hơn p1p.
– Trong bình sinh hơi IV cần được cấp nhiệt qc (có thể được cấp từ hơi nước, than hay năng lượng mặt trời…) để làm nóng dung dịch. Do nhiệt độ sôi của NH3 thấp hơn so với H2O nên NH3 sẽ bốc thành hơi bão hòa khô ở áp suất p2 và đi vào trong bình ngưng VI.
– Hơi NH3 vào trong bình ngưng VI và ngưng tụ ở p2=const, sau đó nhả nhiệt cho nước hoặc không khí làm mát rồi biến thành chất lỏng.
– Chất lỏng NH3 ở áp suất p2 và nhiệt độ sôi cũng tương ứng ts2, qua van tiết lưu VII biến thành hơi bão hòa ẩm ở áp suất p1 và nhiệt độ sôi ts1 nhỏ hơn và quay trở lại buồng lạnh.

Sơ đồ nguyên lý máy lạnh hấp thụ H2O-NH3 hoàn chỉnh
– Buồng hóa hơi: NH3 nhận nhiệt từ vật cần được làm lạnh.
– Bình hấp thụ: NH3 được H2O hấp thụ.
– Bơm dung dịch: Bơm NH3 – H2O đến bình sinh hơi.
– Bình sinh hơi: cấp nhiệt cho dung dịch để tạo hơi NH3.
– Bình ngưng: hơi NH3 ngưng tụ thành chất lỏng.

Thiết bị hồi nhiệt
– Thiết bị hồi nhiệt I: có vai trò làm quá lạnh môi chất lỏng trước khi tiết lưu để tăng năng suất làm lạnh.
– Thiết bị hồi nhiệt II: có vai trò thu hồi nhiệt của dung dịch loãng (dung dịch nghèo NH3) để làm nóng dung dịch đậm đặc (dung dịch giàu NH3).
Tinh luyện hơi môi chất
Trước khi đến thiết bị ngưng tụ thì hơi môi chất NH3 ra khỏi bình phản hấp thụ đi qua thiết bị tinh luyện để tách hơi nước ra từ NH3, đảm bảo NH3 khi vào thiết bị ngưng tụ là nguyên chất.
1.2- Máy lạnh hấp thụ BrLi-H2O
Dưới đây là sơ đồ nguyên lý máy lạnh hấp thụ BrLi-H2O bạn cần biết:
– Khi cấp nguồn nhiệt Qg cho bình phản hấp thụ (bình sinh hơi) G để gia nhiệt cho dung dịch đậm đặc môi chất lạnh (H2O) đến 80oC. Hơi nước sinh ra sẽ bay lên dàn ngưng tụ C nhả nhiệt ra môi trường (nước) và ngưng tụ. Dung dịch đậm đặc khi bị mất nước sẽ trở thành dung dịch loãng và trở lại bình hấp thụ A và cần được giảm áp. Do đó trước khi vào bình hấp thụ thì dung dịch loãng phải đi qua van tiết lưu ES.
– Nước sau khi được ngưng tụ ở dàn ngưng sẽ đi qua van tiết lưu ER và phun vào dàn bay hơi E. Do áp suất ở đây thấp nên nước bay hơi và sinh lạnh. Hơi nước được tạo ở dàn bay hơi sẽ được dung dịch loãng hấp thụ ở bình hấp thụ. Lượng nhiệt được tỏa ra trong quá trình hấp thụ Qa sẽ được nước làm mát lấy đi. Khí lạnh sinh ra ở dàn bay hơi Qe sẽ được chất tải lạnh (nước) đưa đến nơi tiêu dùng.
– Dung dịch đậm đặc sau được hấp thụ sẽ được bơm P bơm lên bình phản hấp thụ. Dung dịch loãng sẽ chảy từ bình phản hấp thụ rồi trở lại bình hấp thụ. Hồi nhiệt SHX dùng để nâng hiệu suất nhiệt. Và tại đây dung dịch loãng được làm nguội và dung dịch đậm đặc được làm nóng lên.
– Những thiết bị chuyển động chỉ có bơm dung dịch và bơm môi chất. Những bơm này yêu cầu về độ kín và chân không rất cao. Ngoài ra máy còn cần phải được bố trí bơm chân không đặc biệt để loại trừ khí trơ hoặc không khí ra khỏi hệ thống.
Dưới đây là sơ đồ nguyên lý máy lạnh hấp thụ BrLi-H2O chi tiết:

A: Chất hấp thụ; C: Bình ngưng; E: Thiết bị bay hơi; G: Máy phát điện; P: Bơm dung dịch; SHX: hồi nhiệt; ER: van tiết lưu; ES: van tiết lưu
1.3- Máy lạnh hấp thụ khuếch tán
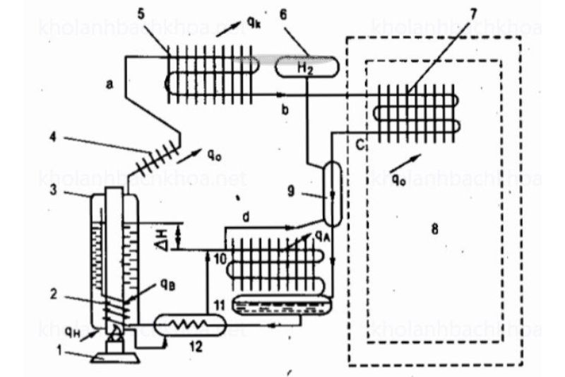
Tiếp theo là sơ đồ nguyên lý máy lạnh hấp thụ khuếch tán bạn cần biết:

1-Đèn ; 2-Xi phông ; 3-Bình sinh hơi; 4-Ngưng tụ hồi lưu ; 5-Dàn ngưng ; 6-Bình chứa H2; 7-Dàn bay hơi; 8-Tủ cách nhiệt; 9-Hồi nhiệt dòng hơi; 10-Dàn hấp thụ ; 11-Bình chứa dung dịch ; 12-Hồi nhiệt dung dịch lỏng.
Máy lạnh hấp thụ khuếch tán hoạt động dựa trên 3 vòng tuần hoàn chính gồm môi chất lạnh amoniac (NH3), khí hydro (H2) và dung dịch hấp thụ. Dưới đây là chi tiết về từng vòng tuần hoàn và sơ đồ nguyên lý máy lạnh hấp thụ khuếch tán:
Vòng tuần hoàn của môi chất lạnh NH3
Dưới đây là sơ đồ nguyên lý máy lạnh hấp thụ khuếch tán, cụ thể là vòng tuần hoàn môi chất lạnh NH3:
– Quá trình: Môi chất lạnh NH3 ở bình sinh hơi sẽ đi vào dàn ngưng, nơi môi chất lạnh NH3 ngưng tụ và chảy vào dàn bay hơi (dàn khuếch tán).
– Khuếch tán: Hơi NH3 sẽ khuếch tán vào khí H2 từ áp suất riêng phần bằng 0 lên đến áp suất tương ứng với nhiệt độ buồng lạnh. Hỗn hợp NH3 + H2 nặng hơn sẽ lắng về dàn hấp thụ.
– Hấp thụ: Sau khi được hấp thụ thì dung dịch NH3 trở thành dung dịch đậm đặc và được bơm xi phông trở lại bình sinh hơi.
Vòng tuần hoàn của dung dịch
Dưới đây là sơ đồ nguyên lý máy lạnh hấp thụ khuếch tán, cụ thể là vòng tuần hoàn dung dịch:
– Quá trình: Dung dịch NH3 đậm đặc được bơm xi phông từ dàn hấp thụ vào bình sinh hơi.
– Sinh hơi: Tại bình sinh hơi thì dung dịch này sẽ sinh ra hơi NH3 và trở thành dung dịch loãng. Dung dịch loãng sẽ tự chảy về dàn hấp thụ do chênh lệch cột lỏng.
Vòng tuần hoàn của khí hydro
Dưới đây là sơ đồ nguyên lý máy lạnh hấp thụ khuếch tán, cụ thể là vòng tuần hoàn của khí hydro:
– Quá trình: Khí hydro ở trong dàn khuếch tán theo hơi NH3 lắng về dàn hấp thụ.
– Hấp thụ: Hơi NH3 sẽ được dung dịch hấp thụ dần và làm giảm nồng độ NH3 trong hỗn hợp. Khi hỗn hợp trở nên nhẹ hơn thì nó sẽ chuyển động lên đỉnh dàn hấp thụ.
– Trở lại: Khi hết hơi NH3 thì hydro sẽ chuyển động trở lại dàn bay hơi. Bình chứa hydro sẽ giúp cân bằng áp suất khi nhiệt độ bên ngoài thay đổi.
Sau khi nắm được sơ đồ nguyên lý máy lạnh khuếch tán, tiếp theo là các bộ phận khác của máy lạnh hấp thụ khuếch tán bạn nên biết:
Thiết bị hồi nhiệt
Máy lạnh hấp thụ khuếch tán còn có 2 thiết bị hồi nhiệt đó là:
– Hồi nhiệt giữa NH3 và H2: tối ưu hóa quá trình trao đổi nhiệt khi môi chất NH3 đi vào và ra khỏi dàn bay hơi.
– Hồi nhiệt cho dung dịch: làm nóng dung dịch NH3 đậm đặc và làm nguội dung dịch loãng khi đi ra khỏi bình sinh hơi.
Bơm xi phông
Bơm xi phông hoạt động theo nguyên tắc đó là thay đổi tỷ trọng. Khi dung dịch được đốt nóng, nó sẽ sinh ra những bọt hơi nhỏ để kéo theo cả lỏng chảy vào bình sinh hơi.

1.4- Máy lạnh hấp thụ chu kỳ
Tiếp theo là sơ đồ nguyên lý máy lạnh hấp thụ chu kỳ bạn cần biết:
Máy lạnh hấp thụ chu kỳ là loại máy lạnh làm việc gián đoạn. Với nhược điểm là hệ số nhiệt nhỏ, khó tự động hoá nên máy lạnh hấp thụ chu kỳ hầu như không được ứng dụng ngoài việc kết hợp với năng lượng mặt trời hoặc nhiệt thải công nghiệp.

a) Chu kỳ đốt nóng ; 1 – Sinh hơi; 2 – Ngưng tụ ; 3 – Nước làm mát; 5 – Đèn cồn.
b) Chu kỳ làm lạnh : 1 – Hấp thụ ; 2 – Bay hơi; 3 – Nước làm mát; 4 – Buồng lạnh.
Sơ đồ nguyên lý máy lạnh hấp thụ chu kỳ hoạt động
Máy lạnh hấp thụ chu kỳ sử dụng cặp môi chất amoniac (NH3) và nước (H2O). Hệ thống hoạt động theo 2 chu kỳ chính đó là: chu kỳ đốt nóng và chu kỳ làm lạnh.
a) Chu kỳ đốt nóng
Dưới đây là sơ đồ nguyên lý máy lạnh hấp thụ khuếch tán, cụ thể là chu kỳ đốt nóng:
– Sinh hơi: Bình sinh hơi sẽ được gia nhiệt bằng đèn cồn và làm cho dung dịch NH3 trong bình bốc hơi.
– Ngưng tụ: Hơi NH3 sinh ra đi đến bình ngưng, ở nơi nó ngưng tụ lại nhờ nước làm mát.
– Nước làm mát: dùng để làm mát bình ngưng và giúp NH3 ngưng tụ thành chất lỏng.
b) Chu kỳ làm lạnh
Dưới đây là sơ đồ nguyên lý máy lạnh hấp thụ khuếch tán, cụ thể là chu kỳ làm lạnh:
– Hấp thụ: Chất lỏng NH3 đi từ bình ngưng vào bình hấp thụ, nơi NH3 được dung dịch nước hấp thụ.
– Bay hơi: NH3 bay hơi và thu nhiệt từ môi trường hoặc chất tải lạnh để tạo ra hiệu ứng làm lạnh.
– Nước làm mát: Nước tiếp tục được dùng để làm mát trong quá trình này.
– Buồng lạnh: Không khí hoặc chất tải lạnh sẽ đi vào buồng lạnh để được làm mát.
Cấu trúc của máy lạnh hấp thụ chu kỳ:
– Bình 1 (Bình sinh hơi): có chứa dung dịch đậm đặc và có nhiệm vụ sinh hơi và hấp thụ.
– Bình 2 (Bình ngưng): có chứa hơi NH3 và là nơi diễn ra quá trình ngưng tụ.
– Ống nối: dùng để nối 2 bình với nhau và cho phép chuyển đổi giữa các trạng thái lỏng và hơi.
Sau khi nắm được sơ đồ nguyên lý máy lạnh hấp thụ chu kỳ thì tiếp theo dưới đây là những ưu và nhược điểm của máy lạnh hấp thụ chu kỳ:
Ưu điểm:
– Sử dụng nguồn nhiệt thải để vận hành: Máy lạnh hấp thụ chu kỳ sử dụng năng lượng mặt trời hoặc nhiệt thải công nghiệp giúp tiết kiệm chi phí năng lượng.
– Thiết kế đơn giản: Máy lạnh hấp thụ chu kỳ với ít bộ phận chuyển động nên máy có độ tin cậy cao và ít hỏng hóc.
Nhược điểm:
– Hệ số nhiệt thấp: Hiệu suất nhiệt của máy không cao khiến máy lạnh hấp thụ chu kỳ ít được ứng dụng.
– Khó tự động hóa: Điều khiển máy lạnh hấp thụ chu kỳ tự động gặp khó khăn do tính chất gián đoạn của quá trình hoạt động.
Trên đây là các sơ đồ nguyên lý máy lạnh hấp thụ phổ biến hiện nay mà Điện lạnh Anh Thắng muốn chia sẻ đến bạn, giúp bạn nắm rõ các nguyên lý làm việc của từng máy.

2- Ưu và nhược điểm của máy lạnh hấp thụ
Sau khi nắm được các sơ đồ nguyên lý máy lạnh hấp thụ phổ biến hiện nay thì tiếp theo bài viết chúng tôi sẽ chia sẻ cho bạn những ưu và nhược điểm của máy lạnh hấp thụ:
2.1- Ưu điểm máy lạnh hấp thụ
– Tiết kiệm năng lượng: Không dùng điện năng hoặc cơ năng mà chỉ sử dụng nguồn nhiệt năng có nhiệt độ không cao (80-150°C) để hoạt động giúp tiết kiệm chi phí năng lượng.
– Khả năng đồng phát: Máy lạnh hấp thụ có thể cung cấp cả điện năng và nhiệt năng và cả lạnh (nước lạnh), giúp giảm sự gia tăng cục bộ nhiệt độ không khí.
– Cấu trúc đơn giản: Máy lạnh hấp thụ có thiết kế đơn giản cùng các thiết bị trao đổi nhiệt và chất dễ dàng chế tạo. Bộ phận chuyển động duy nhất của máy đó là bơm dung dịch giúp giảm thiểu sự cố.
– Vận hành và bảo trì máy dễ dàng: Quy trình vận hành máy lạnh hấp thụ đơn giản và ít ồn hay rung động. Việc sửa chữa và bảo trì máy lạnh hấp thụ cũng dễ hơn so với các hệ thống máy lạnh khác.
– Phù hợp với điều kiện địa phương: phù hợp với Việt Nam, nơi nhiều nguồn nhiệt thải và vật liệu như là than hay củi.
2.2- Nhược điểm
– Kích thước cồng kềnh: Máy lạnh hấp thụ to nên thường chiếm diện tích lắp đặt lớn hơn so với các hệ thống máy lạnh nén hơi. Điều này đôi khi có thể gây khó khăn trong việc bố trí và lắp đặt máy ở những không gian hạn chế.
– Hiệu suất nhiệt thấp hơn: Hệ số hiệu suất nhiệt (COP) thấp hơn so với máy lạnh nén hơi, dẫn đến khả năng làm lạnh cũng kém hơn trong cùng 1 điều kiện nhiệt độ.
– Độ phức tạp trong thiết kế: Mặc dù cấu trúc máy lạnh hấp thu đơn giản, nhưng thiết kế hệ thống làm mát hấp thụ đòi hỏi kiến thức chuyên môn cao và kinh nghiệm để đảm bảo hệ thống hoạt động tốt.
– Chi phí mua máy: Mặc dù chi phí vận hành của máy thấp hơn, nhưng chi phí đầu tư ban đầu lại có thể cao hơn do yêu cầu thiết kế và vật liệu chất lượng.
– Yêu cầu về nguồn nhiệt ổn định: Máy yêu cầu nguồn nhiệt ổn định và liên tục để hoạt động hiệu quả. Nếu nguồn nhiệt không ổn định có thể khiến hiệu suất làm lạnh của máy bị ảnh hưởng.

Hy vọng qua bài viết trên đây của chúng tôi bạn đã nắm được sơ đồ nguyên lý máy lạnh hấp thụ của các dòng máy lạnh hấp thụ phổ biến hiện nay cũng như biết được những ưu nhược điểm của máy lạnh hấp thụ. Nếu bạn đang muốn tìm hiểu thêm về dòng máy lạnh này hãy liên hệ ngay cho Điện lạnh Anh Thắng để được hỗ trợ tư vấn nhé.
>> Xem thêm bài viết liên quan


