Hệ thống máy lạnh công nghiệp hiện nay được áp dụng rộng rãi tại các nhà xưởng, trung tâm mua sắm, siêu thị… nhờ khả năng làm mát trên diện rộng. Nếu bạn muốn tìm hiểu nguyên lý máy lạnh công nghiệp và cấu tạo máy lạnh công nghiệp như thế nào thì hãy theo dõi bài viết dưới đây của Điện lạnh Anh Thắng chúng tôi nhé.

1- Khái niệm hệ thống máy lạnh công nghiệp
Hệ thống máy lạnh công nghiệp là giải pháp thích hợp cho các doanh nghiệp hay những cá nhân có nhu cầu làm mát ở những không gian lớn như là khu mua sắm, siêu thị, xưởng đông lạnh,…. Hệ thống máy lạnh công nghiệp tận dụng nguồn năng lượng ẩm có ở trong khí quyển bay hơi để tạo ra hơi mát.

2- Cấu tạo của hệ thống máy lạnh công nghiệp
Hệ thống máy lạnh công nghiệp bao gồm những bộ phận chính sau:
– Máy nén: giúp duy trì hoạt động của hệ thống máy lạnh công nghiệp. Đây là bộ phận nén môi chất ở dàn lạnh từ dạng lỏng sang dạng hơi, giúp tuần hoàn môi chất lạnh trong hệ thống làm lạnh.
– Rơ le nhiệt: dùng để ngắt mạch điện khi nhiệt độ máy nén quá cao
– Cảm biến nhiệt: để kiểm soát hoạt động của máy lạnh trong hệ thống
– Ống dẫn gas: nối dàn nóng đến dàn lạnh và các bộ phận khác
– Tủ điều khiển: kiểm soát và chỉnh hoạt động hệ thống làm lạnh

3- Nguyên lý máy lạnh công nghiệp hoạt động
Dưới đây là nguyên lý máy lạnh công nghiệp hoạt động chi tiết mà chúng tôi đã tổng hợp cho bạn:
– Hệ thống máy lạnh công nghiệp làm giảm nhiệt độ bằng cách hấp thụ hơi nóng trong không khí qua quá trình bay hơi nước. Theo mỗi chu kỳ nước sẽ được hấp thụ nhiệt sau khi bay hơi. Khi đó khí nóng sẽ đi qua tấm màng giấy làm mát và hơi nóng sẽ được hấp thu để làm giảm nhiệt độ.
– Bộ phận tiết kiệm năng lượng và giữ sạch môi trường của máy lạnh công nghiệp đó là tấm màng giấy làm mát gồm nhiều lớp tương đồng có sớ và gợn sóng để hấp thụ hơi nóng trong không khí được tốt hơn. Khi không khí đi qua tấm màng giấy ->> không khí sẽ được lọc bụi, làm mát và tạo ẩm. Ưu điểm của tấm màng giấy đó là khả năng trao đổi lớn, kết cấu chắc chắn và bền dù tiếp xúc với nước trong thời gian dài và trong điều kiện sử dụng thường ta có thể sử dụng được từ 6 – 8 năm.

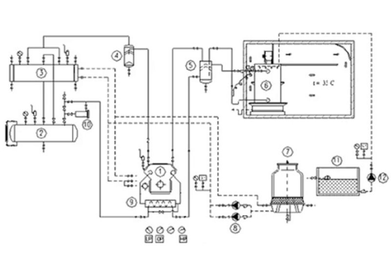
4- Sơ đồ nguyên lý máy lạnh công nghiệp
Sơ đồ nguyên lý máy lạnh công nghiệp được đánh giá không quá phức tạp. Chúng được chia thành 2 loại đó là hệ thống lạnh 1 cấp nén và hệ thống lạnh 2 cấp nén.
Sơ đồ nguyên lý máy lạnh công nghiệp 1 cấp nén có môi chất bay hơi được nén trực tiếp ở thiết bị ngưng tụ. Hệ thống thường được lắp trong kho bảo quản lạnh của các xí nghiệp chế biến.
Môi chất lạnh được nén tuần hoàn qua 4 quá trình sau:
– Máy nén: có nhiệm vụ hút hơi môi chất sau khi đi ra khỏi thiết bị được nén chuyển thành hơi có áp suất và nhiệt độ cao rồi đi vào thiết bị ngưng tụ.
– Thiết bị ngưng tụ (dàn lạnh): Hơi áp cao hạ nhiệt trong môi trường làm mát và tiếp tục ngưng tụ thành chất lỏng cao áp.
– Thiết bị tiết lưu: điều chỉnh chất lỏng cao áp để giảm áp suất và nhiệt độ xuống và trở thành chất lỏng hạ áp
– Thiết bị bay hơi (dàn nóng): Môi chất lạnh nhận nhiệt độ nóng từ môi trường cần làm lạnh. Tại đây xảy ra quá trình sôi hóa hơi và được máy nén hút về.
Sơ đồ nguyên lý máy lạnh công nghiệp 2 cấp nén dựa trên nguyên lý dùng không khí đối lưu cưỡng bức để làm lạnh. Những sản phẩm được làm lạnh sẽ được đặt lên các khay và xếp lên xe cấp đông nhiều tầng và làm bằng vật liệu inox.

Hy vọng qua bài viết trên đã giúp các bạn hiểu về nguyên lý máy lạnh công nghiệp cũng như nắm được cấu tạo của máy lạnh công nghiệp, từ đó bạn có thể chọn được hệ thống máy lạnh công nghiệp phù hợp với nhu cầu sử dụng của mình. Nếu có thắc mắc về dịch vụ sửa máy lạnh, vệ sinh máy lạnh tại nhà hãy liên hệ Điện lạnh Anh Thắng để được hỗ trợ tư vấn miễn phí.
>> Xem thêm bài viết liên quan

Biên tập bởi: Linh Linh

